



The MSOB was the central location for Apollo spacecraft assembly and test at KSC.
The MSOB derived its name from being the planned headquarters of Manned Spaceflight Center-Florida Operations, which reported to MSC in Houston. In 1965, MSC-FO transferred to KSC and became known as the Spacecraft Operations Directorate (SCO).
The MSOB housed the astronaut crew quarters, offices for senior Apollo/Saturn executives and contractors, and the assembly and checkout area for the command/service module and the lunar module.
The ACE rooms controlled the computer equipment that tested the systems aboard the Apollo spacecraft.
Late in the Apollo era, the MSOB became more commonly known as the Operations and Checkout (O&C) Building. In 2014, it was renamed the Neil A. Armstrong Operations and Checkout Building.
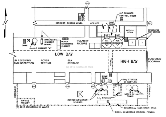
The Manned Spacecraft Operations Building (MSOB)
The Assembly and Checkout Area
The assembly and checkout area was divided into a low bay and a high bay.
Much of the lunar module (LM) initial test and checkout occurred in the low bay.
The command/service module (CSM) arrived at the doors in the east end of the high bay. CSM processing took place exclusively in the high bay.
Most of the CSM and LM assembly and tests were conducted in the large altitude chambers (L and R) in the high bay. The CSM was assembled in Chamber R. LM assembly was in Chamber L.
Following assembly and altitude testing, the LM went back to the low bay, where its landing gear were attached. Lunar rover testing and integration also occurred in the low bay.
Final CSM assembly occurred in a moveably test stand in the high bay.
The LM, CSM, and SLA were mated in integrated test stand 1 at the far east end of the high bay.
ACE Rooms
Four ACE rooms (Acceptance Checkout Equipment - Spacecraft) were located on the 3rd floor of the MSOB. They were the Spacecraft Operations equivalent of the Firing Rooms in the Launch Control Center. All Apollo spacecraft testing was controlled from the ACE rooms.
ACE rooms were paired, one for the CSM and one for the LM for a mission. The LM and CSM rooms were mirror images of each other and contained roughly the same equipment.
The ACE computer system was located on the 4th floor of the MSOB.


LM and Lunar Rover fit check in the west end of the Low Bay. Altitude Chamber "M" and the naval hyperbaric chamber are to the right of the LM.
CSM removed from altitude chamber in the High Bay and about to undergo SPS nozzle attachment. Integrated Test Stand 2 is behind and to the left of the CSM.
Sections coming soon:
Altitude chamber operations
CSM processing
LM processing
Rover processing
Test and checkout with ACE


